厂家直销、品质钢材、品类齐全、支持定制、快速供货
咨询热线:
刘总 13961737591
60秒人工快速响应
30分钟给予技术答复
24小时免费定制方案
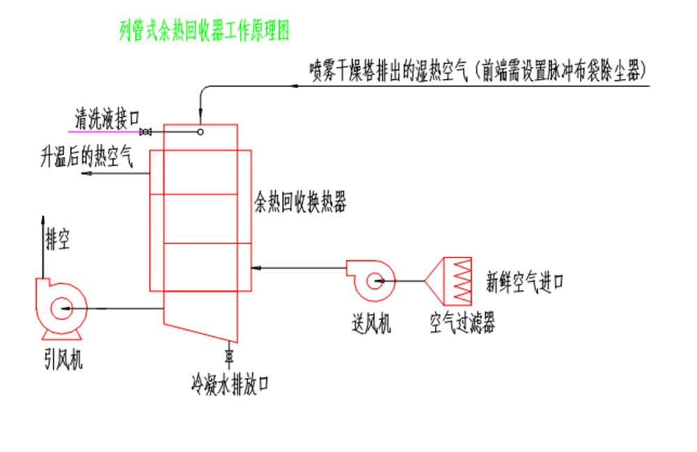
尾气中含有大量不饱和水蒸汽及少量粉尘通过本装置进行换热后,尾气温度下降,大量水蒸汽冷凝结露成水,常温空气通过本装置换热后进入前道加热装置,以达到节约能源的目的。

高效节能
余热回收装置采用热交换原理,能够充分利用烟气、废气等中的余热,将其转化为可利用的能源,如热水、蒸汽等。这不仅能够显著提高能源利用效率,还能减少对传统能源的依赖,降低能源消耗和成本。
环保减排
通过回收利用余热,余热回收装置能够减少废气排放温度,降低对环境的热污染。同时,由于减少了对化石燃料的需求,还有助于降低二氧化碳等温室气体的排放,对环境保护具有积极意义。
适应性强
余热回收装置通常采用成熟的技术和可靠的材料制造,具有较高的稳定性和耐久性。它们能够适应不同的工作环境和工况条件,如高温、高压、腐蚀等恶劣环境,确保在各种情况下都能有效回收余热。

尚德干燥工程竭诚为您服务